近日,位于鄂托克前旗的內蒙古華星新能源有限公司40億立方米/年煤制天然氣項目一期20億立方米/年工程項目建設用地獲得內蒙古自治區人民政府批復,面積為57.9301公頃,項目總投資229億元。內蒙古華星新能源有限公司40億立方米/年煤制天然氣項目于2019年9月獲國家環保部批復,項目經內蒙古自治區能源局審核后于2019年12月初上報國家發改委申請核準。

內蒙古華星新能源有限公司40億立方米/年煤制天然氣項目位于內蒙古自治區鄂爾多斯市鄂托克前旗上海廟能源化工基地,擬以本地煤炭為原料(原料煤及燃料煤共約1142萬噸/年),主要產品為40億立方米/年天然氣。

該項目于2014年1月20日取得“路條”(《國家發展改革委辦公廳關于內蒙古華星新能源有限公司上煤制天然氣示范項目開展前期工作的復函》發改辦能源2014]188號),批準同意本項目開展前期工作。

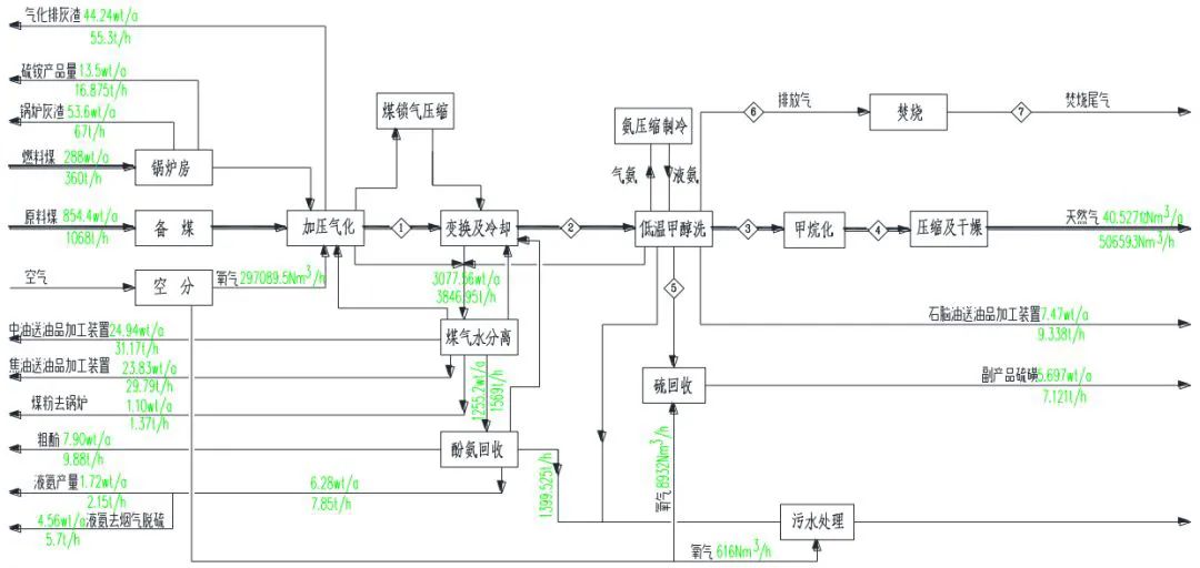
該項目采用固定床加壓氣化、耐硫變換、低溫甲醇洗凈化及鎳基催化劑甲烷合成等技術生產合成天然氣。副產品主要有焦油、中油、粗酚、石腦油、硫磺、硫酸銨和液氨等。項目分二期建設,分期驗收。其中一期建設20億立方米年煤制天然氣規模,主體工程系列數為總規模的50%,并配套建設相應規模的供熱鍋爐(×480t/h,三用一備)、污染防治設施;儲運工程中除灰渣儲存以及輔助、公用等工程中除無必要分期建設工程外(如消防站、維修車間、分析化驗室、空壓站等),其他均按總規模的50%建設。剩余未建設工程安排至二期建設。

總體流程

項目回顧

??2014年1月,內蒙古華星新能源有限公司煤制天然氣項目獲得國家發改委“路條”,同意開展前期工作(發改辦能源〔2014〕188號)。該項目位于鄂爾多斯市鄂托克前旗上海廟能源化工基地,年產40億立方米天然氣,副產45萬噸焦油、10萬噸石腦油、12萬噸硫黃、6萬噸粗酚、5萬噸液氨。項目分兩期建設,一期二期均為20億立方米/年。

該項目由上海廟引黃工程提供水源,項目配套的烏審旗納林河礦區提供原料煤,所產天然氣通過長輸氣管道,途經山西、河北最終輸送至天津濱海新區。按協議配置該區域煤炭資源儲量約30億噸,可采儲量21億噸,配套煤礦規劃生產能力為2000萬噸/年,項目分兩期規劃建設。規劃區井田內煤為低灰~低中灰分、中高~高揮發分、低硫~中硫,特低磷~低磷、高~特高熱值的不粘煤和長焰煤,是品質優良的動力用煤和化工用煤。

該項目將采用碎煤加壓氣化技術生產粗合成氣,通過變換調整氫碳比以滿足甲烷化合成天然氣的需要,采用低溫甲醇洗工藝脫除H2S和CO2。凈化后的合成氣在催化劑作用下進行甲烷化反應。建設內容包括氣化裝置、凈化裝置、甲烷化裝置、空分裝置等主要生產裝置及熱電工程等公用工程、輔助生產設施。

??2015年4月10日,鄂爾多斯日報報道,內蒙古華星新能源有限公司40億立方米/年的煤制天然氣項目,已完成投資78.12億元。

該項目核準文件除涉及水指標的水資源論證報告批復、涉及環境指標的環評報告、涉及以上項批復文件的節能報告,其余均已拿到批復。項目初設即將結束,現場地勘已經完成,場平工作正在進行,廠前區施工設計已完成。項目同期被國家開發銀行列入重點支持的民營煤化工項目并取得了貸款承諾,與此同時就項目市場銷售分別與中石油、中石化簽訂了關于煤制氣的購銷合同框架協議。配套煤礦項目和長輸管道項目可行性研究報告已委托煤炭和管道設計院編制完成,項目已具備開工建設的條件。

??2016年4月21日,黃河水利委員會正式批復了《內蒙古華星新能源有限公司40億立方米/年煤制天然氣項目水資源論證報告書》(黃水調﹝2016﹞141號)。

該批復同意項目生產用水以黃河干流地表水作為供水水源,生活用水以水泉子水源地地下水作為供水水源,年取水量2058.66萬立方米,其中生產年取水量2045.52萬立方米,生活年取水量13.14萬立方米。

該批復為項目依法取水許可審批提供了技術依據,也為煤制天然氣項目早日核準奠定了基礎。項目符合國家有關產業政策,對于充分發揮我旗煤炭資源優勢,發展煤基清潔能源,促進資源就地轉化和鄂前旗經濟社會發展具有重要意義。

??2017年5月18日,根據建設項目環境影響評價審批程序的有關規定,生態環境部(原環境保護部)第一次受理《內蒙古華星新能源有限公司40億立方米/年煤制天然氣項目環境影響報告書》。

??2017年8月14日,鑒于以下四點問題,生態環境部(原環境保護部)不予批準《內蒙古華星新能源有限公司40億立方米/年煤制天然氣項目環境影響報告書》。《中華人民共和國環境影響評價法》第二十五條規定,建設項目環境影響報告書審查后未予批準的,建設單位不得開工建設。

第一點、該項目地處鄂爾多斯市西部的鄂托克前旗上海廟能源化工基地,緊鄰寧夏寧東能源化工基地,區域開發強度大,大氣聯防聯控跨區域復合污染形勢嚴峻,2016年可吸入顆粒物(PM10)年均濃度值未達到國家環境空氣質量標準,超標率達24%,特征污染物苯并[a]芘環境質量現狀日均濃度最大值占標率高達99.6%,報告書提出的區域大氣污染物削減方案涉及的鍋爐除塵改造為達標改造工程,未提出區域苯并[a]芘削減措施,不能滿足區域環境空氣質量改善目標管理要求。

第二點、根據環境影響報告書,該項目需要二氧化硫總量指標2804.39噸/年,但有840.78噸/年替代來源未落實到具體企業,需要氮氧化物總量指標2955.64噸/年,但有325.21噸/年未明確替代來源。報告書提出揮發性有機物削減替代量來自關閉2家焦化企業,但缺少具體的計算過程和可行性論證。上述問題與《建設項目主要污染物排放總量指標審核及管理暫行辦法》要求不符。

第三點、該項目擬采用的碎煤加壓氣化工藝清潔生產水平較低,廢水、廢氣污染物排放強度大,運行穩定性較差,目前尚無長期穩定運行的成功先例。報告書未就廢水暫存池采用粘土防滲措施的有效性和可操作性進行充分論述,廢水處理設施穩定運行和廢水不外排的可靠性論證不足,存在較大的環境風險隱患。

第四點、根據測算,該項目危險廢物每年需處理量為11.54萬噸,其中焚燒2.8萬噸、填埋8.74萬噸,而項目依托的上海廟能源化工基地危險廢物處置項目每年處理能力僅為9.4萬噸,其中焚燒1.7萬噸、填埋7.7萬噸,基地處理處置規模不能滿足項目需求,無法確保危險廢物得到妥善處理處置。

??2018年12月,根據生態環境部(原環境保護部)要求,建設單位、設計單位及環評單位立即進行了相應問題的解決落實,修改完成了《內蒙古華星新能源有限公司40億立方米/年煤制天然氣項目環境影響報告書》。

??2019年5月5日-10日,根據建設項目環境影響評價審批程序的有關規定,生態環境部(原環境保護部)再度受理《內蒙古華星新能源有限公司40億立方米/年煤制天然氣項目》環境影響評價文件并將受理情況公示。公示期為2019年5月10日—2019年5月23日。

??2019年9月9日,生態環境部(原環境保護部)正式批復《內蒙古華星新能源有限公司40億立方米/年煤制天然氣項目環境影響報告書》。

該項目位于鄂爾多斯市上海廟能源化工基地,以當地煤炭資源為原料,采用碎煤加壓氣化、合成氣凈化、甲烷化等技術,生產40億立方米/年合成天然氣。

主體工程主要包括碎煤加壓氣化、凈化、甲烷化、酚氨回收、硫回收、空分、備煤等裝置。公輔工程主要包括燃煤鍋爐、汽輪發電機組、罐區、煤倉、脫鹽水站、循環水系統、火炬系統等。環保工程主要包括污水處理系統、回用水系統、蒸發結晶裝置、廢氣處理裝置、油氣回收裝置等。主要產品為40億立方米/年合成天然氣,副產品主要包括焦油、中油、石腦油、硫磺等。工程分兩期建設,一、二期生產能力均為20億立方米/年。

項目建設符合《現代煤化工建設項目環境準入條件(試行)》的總體要求。項目位于寧蒙邊界,緊鄰寧東能源化工基地,大氣環境跨界污染防治和區域環境質量改善壓力較大,須嚴格落實各項污染防治措施和環境風險防范措施,制定并實施嚴格的環境管理制度和環境監控計劃,建立及時有效的應急響應與聯動機制。綜合考慮,我部原則同意你公司環境影響報告書中所列建設項目的性質、規模、工藝、地點和環境保護對策措施。

??2019年12月初,內蒙古華星新能源有限公司40億立方米/年煤制天然氣項目經內蒙古自治區能源局審核后上報國家發改委申請核準。

??2020年3月24日,內蒙古華星新能源有限公司40億立方米/年煤制天然氣項目核準申請報告評估會召開。專家通過視頻形式對內蒙古華星新能源40億立方米/年煤制天然氣項目申請報告進行評估,并提出意見建議,評審會取得了預期效果。

△ 上海廟能源化工基地

內蒙古華星新能源有限公司位于鄂爾多斯市鄂托克前旗上海廟能源化工基地(上海廟能源化工基地國家生態工業示范園區建設規劃于2014年2月26日順利通過環保部、商務部、科技部、中國工程院等單位專家的論證),注冊10億元人民幣,為首批進入煤制氣產業及輸氣管網建設投資的民營企業。“以煤制氣為核心,煤為基礎,以多聯產循環經濟為方向”的發展思路,重點打造華星新能源煤化工循環經濟工業園,同時園區將配套建設綜合利用熱電項目、焦油加氫項目、粉煤灰制水泥等配套項目。

該項目分二期建設,分期驗收。其中一期建設20億立方米年煤制天然氣規模,主體工程系列數為總規模的50%,并配套建設相應規模的供熱鍋爐(×480t/h,三用一備)、污染防治設施;儲運工程中除灰渣儲存以及輔助、公用等工程中除無必要分期建設工程外(如消防站、維修車間、分析化驗室、空壓站等),其他均按總規模的50%建設。剩余未建設工程安排至二期建設。

該項目要圍繞促進高新技術自主創新、提高能源資源轉化效率以及生態環境經濟效益等三個方面,做好煤炭深加工示范工作,具體承擔以下示范任務:一是國內自主固定床碎煤加壓氣化技術工業化應用,氣化壓力在4.0兆帕以上,氣化爐直徑放大到5米;二是大型空分、制冷壓縮機、甲烷化循環氣壓縮機關鍵裝備的國產化